Комплект для сборки генератора сигналов ICL 8038 - радиоконструктор выходного дня.
- Цена: 233 руб.
- Перейти в магазин
Если стоит задача — набить руку в пайке (и/или выгулять новенький осциллограф), то есть решение — готовая плата и полный комплект деталей. Фотоотчёт сборки и результаты — в обзоре (+ бонус, дополнительные материалы).
Для понимания — ожидание и действительность резко разные, набор хорош. И детали все на месте, и плата намного лучше подобных в других радиоконструкторах-наборах. Тот случай, когда сделано (именно сделано, а не «выглядит») дороже, чем стоит, имхо. Но по порядку…

После сборки мультивибратора оценил свою работу с паяльником на 3 с минусом, поэтому — требуется практика и ещё раз практика…
Сосновую канифоль и «типа пос61» (мне показалось он плохого качества) заменил на флюс 559 и китайский припой на катушке:

Следующим подопытным на коврике после мультивибратора был — «генератор сигналов на NE555E», он намного проще чем объект обзора.

Вывод — пайка, это как шахматы. Ты можешь знать правила, но «играть» — другое. После того «простого» (относительно конечно) генератора был уже заказан набор погуще деталями и характеристиками.
Полное название со страницы товара (для удобства поиска, сам так часто делаю):
«Комплект модуля генератора функциональных сигналов ICL8038 без корпуса»
Покупка через Ozon Global.
Артикул — 1764780735
Цена — 230 рублей (с картой Озона или без, разница невелика).
Параметры:
Выбрал вариант без корпуса, хотя есть чуть дороже с ним, если кому важно):

Схемку видно, но надо сказать напечатана она ахово — текст сложно рассмотреть.

С одной стороны:

Кто делает первые шаги в электронике — мимоходом научится определять номиналы мультиметром (а может и полосками цветовыми) и сверить комплектность:

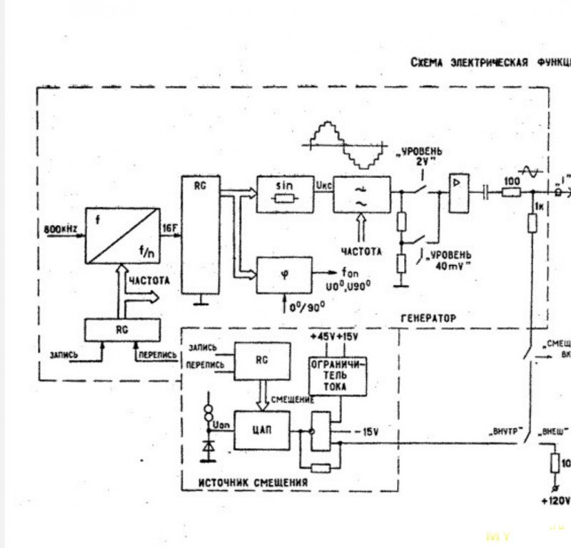
Принципиальная схема:

Может показаться, что фотография размыта…

Но нет, это видимо новый тип схем — принципиально интуитивная:
С фокусом камеры всё хорошо.
Комплектация шикарная, на ручки уже глаз положил, в будущем усилителе пригодятся:

Не ожидал такого качества — плата сверху дорожек покрыта защитным слоем и нанесены обозначения деталей:
Размеры не большие, корпус кстати не знаю пока из чего, но колхозить придётся.
ZY-56-2

Общий размер платки — 5х8 см…Покосился на мультиметр))

Качество это… Как бы не испортить своей далеко не профессиональной пайкой. Тот случай, когда явно нужно вместе с паяльником включить аккуратность:

Сверил комплект с инструкцией, всё на месте:
Пора озадачится «фото-боксом», дни пошли короткие, да и солнце на балконе нечастый гость. Все фото в обзоре — вечером под лампой, увы.
Начал с крупных деталей:

После флюса и припоя убрал лишнее «нефрас-калошей» (ворс от ушных палок остался):

Результатом работы скорее недоволен, но надо доделывать — «долгострои» имеют обыкновение расползаться деталями и терять актуальность. Не дело.

На всякий случай перед включением проверил соседние выводы «кроваток» на КЗ (они паялись хуже всех, металл ножек подлый явнопришлось флюсом затопить и припоем с горкой):

HLF ICL8038CCPD 25A8 — простите меня, я не мог это не скопировать)) "<… высокоточная генераторная микросхема в корпусе DIP-14. Идеальна для создания сигналов синусоидальной, треугол ...>"… Я в игре:
Даташит — тут.
TL082CP / TL082CD — двухканальный операционный усилитель от Ti:

ICL7660S — как пишетСкайнет сеть:

Ручки на место:
Светодиод через провод с разъёмом приделал, пока не знаю, какой корпус будет в будущем, да и светодиоды такая вещь. Сегодня синий индикатор нравится, завтра зеленый. Постоянно один и тот же цвет свечения скучен…

Тест.
Вначале калибровка:

Гифки работы генератора
1)
2)
3)
4)
5)

По впечатлениям:
✅ Плата великолепного качества и оформления.
✅ Комплектация — полная. Особый респект за клеммную колодку и ручки регуляторов.
✅ Сборка немного буксует из-за посредственной инструкции — перевода на русский не хватает и любого объяснения, как работать с платой после сборки.
✅ Уровень сборки повыше простых «моргалок», иногда этот факт приятен, иногда ловил раздражение от близких пятачков пайки. Но в итоге — решаемо. Оно того стоит. Лучше научится «работать» жалом без дедлайна;)
⛔ Выводы «кроваток» крайне плохо залуживаются. Буквально — немного навел беспорядка на плате (выше фото было) пока их пропаивал.

Спасибо за интерес. С Наступающим.
PS — Есть вот такой усилитель:
… если знаете, пишите как его можно проверить этим генератором, пишите, дополню обзор.
Подсказали в комментариях — как сделать:
Подключил на синус оба канала и на выходе динамики с подключёнными кроками.
Пока проходила калибровка (да быстро, но мне времени хватило), покрутил ручки, звуки из динамиков нечеловеческие, котан заорал и улетел под ваннен, я тем временем до низких добрался)))

Пока снимался сигнал, крутил переменный резистор на плате усилителя:
Эта линия показалась самой красивой, оставил так на оба канала:
(продолжение видимо следует, ещё моно усь не распакован 5w и двухканальный на tda7297).
Для понимания — ожидание и действительность резко разные, набор хорош. И детали все на месте, и плата намного лучше подобных в других радиоконструкторах-наборах. Тот случай, когда сделано (именно сделано, а не «выглядит») дороже, чем стоит, имхо. Но по порядку…
Чек покупки

После сборки мультивибратора оценил свою работу с паяльником на 3 с минусом, поэтому — требуется практика и ещё раз практика…
Сосновую канифоль и «типа пос61» (мне показалось он плохого качества) заменил на флюс 559 и китайский припой на катушке:

Следующим подопытным на коврике после мультивибратора был — «генератор сигналов на NE555E», он намного проще чем объект обзора.

Получше вышло, чем с мультивибратором. Результатом ± доволен
Вывод — пайка, это как шахматы. Ты можешь знать правила, но «играть» — другое. После того «простого» (относительно конечно) генератора был уже заказан набор погуще деталями и характеристиками.
Полное название со страницы товара (для удобства поиска, сам так часто делаю):
«Комплект модуля генератора функциональных сигналов ICL8038 без корпуса»
Покупка через Ozon Global.
Артикул — 1764780735
Цена — 230 рублей (с картой Озона или без, разница невелика).
Параметры:
| Напряжение питания | 12 В~15 В |
| Диапазон частот | 5 Гц~400 кГц (регулируется) |
| Диапазон рабочего цикла | 2~95% (регулируется) |
| Низкий уровень искажений синусоиды | 1% |
| Низкий температурный дрейф | 50 частей на миллион/° C |
| Линейность выходной треугольной волны | 0,1% |
| Диапазон смещения постоянного тока | -7,5 В~7,5 В |
| Диапазон выходной амплитуды | 0,1 В~11 ВPP (рабочее напряжение 12 В) |
| Описание интерфейса (выход) | SQU: (прямоугольный сигнал, SIN/TA(синусоидальный или треугольный сигнал), GND: Заземление |
| Потенциометры | диапазон рабочего цикла, регулировка частоты, регулировка смещения постоянного тока сигнала, модуляция амплитуды синусоиды (треугольной волны, пилообразной волны) |
Выбрал вариант без корпуса, хотя есть чуть дороже с ним, если кому важно):

Схемку видно, но надо сказать напечатана она ахово — текст сложно рассмотреть.

С одной стороны:

Кто делает первые шаги в электронике — мимоходом научится определять номиналы мультиметром (а может и полосками цветовыми) и сверить комплектность:

Принципиальная схема:

Может показаться, что фотография размыта…

Но нет, это видимо новый тип схем — принципиально интуитивная:
С фокусом камеры всё хорошо. Комплектация шикарная, на ручки уже глаз положил, в будущем усилителе пригодятся:

Не ожидал такого качества — плата сверху дорожек покрыта защитным слоем и нанесены обозначения деталей:
Размеры не большие, корпус кстати не знаю пока из чего, но колхозить придётся. ZY-56-2

Общий размер платки — 5х8 см…

Качество это… Как бы не испортить своей далеко не профессиональной пайкой. Тот случай, когда явно нужно вместе с паяльником включить аккуратность:

Сверил комплект с инструкцией, всё на месте:
Пора озадачится «фото-боксом», дни пошли короткие, да и солнце на балконе нечастый гость. Все фото в обзоре — вечером под лампой, увы.Начал с крупных деталей:

После флюса и припоя убрал лишнее «нефрас-калошей» (ворс от ушных палок остался):

Результатом работы скорее недоволен, но надо доделывать — «долгострои» имеют обыкновение расползаться деталями и терять актуальность. Не дело.

На всякий случай перед включением проверил соседние выводы «кроваток» на КЗ (они паялись хуже всех, металл ножек подлый явно

HLF ICL8038CCPD 25A8 — простите меня, я не мог это не скопировать)) "<… высокоточная генераторная микросхема в корпусе DIP-14. Идеальна для создания сигналов синусоидальной, треугол ...>"… Я в игре:
Даташит — тут.TL082CP / TL082CD — двухканальный операционный усилитель от Ti:

ICL7660S — как пишет
Это микросхема-преобразователь напряжения на основе КМОП-технологии, способная преобразовывать положительное напряжение питания (от 1.5 до 12 В) в отрицательное (от -1.5 до -12 В).

Ручки на место:
Светодиод через провод с разъёмом приделал, пока не знаю, какой корпус будет в будущем, да и светодиоды такая вещь. Сегодня синий индикатор нравится, завтра зеленый. Постоянно один и тот же цвет свечения скучен…Скрин панели корпуса, для понимания управления устройством

Блок питания для платы
Для питания было использовано ЗУ:

Заявлено 12V, 1A.

Несколько раз во время уборок отгонял мысли выбросить его, но только разобрав понял — да он непрост))


Заявлено 12V, 1A.

Несколько раз во время уборок отгонял мысли выбросить его, но только разобрав понял — да он непрост))

Тест.
Вначале калибровка:

Гифки работы генератора
1)
2)
3)
4)
5)
По впечатлениям:
✅ Плата великолепного качества и оформления.
✅ Комплектация — полная. Особый респект за клеммную колодку и ручки регуляторов.
✅ Сборка немного буксует из-за посредственной инструкции — перевода на русский не хватает и любого объяснения, как работать с платой после сборки.
✅ Уровень сборки повыше простых «моргалок», иногда этот факт приятен, иногда ловил раздражение от близких пятачков пайки. Но в итоге — решаемо. Оно того стоит. Лучше научится «работать» жалом без дедлайна;)
⛔ Выводы «кроваток» крайне плохо залуживаются. Буквально — немного навел беспорядка на плате (выше фото было) пока их пропаивал.

Спасибо за интерес. С Наступающим.
PS — Есть вот такой усилитель:
… если знаете, пишите как его можно проверить этим генератором, пишите, дополню обзор.Подсказали в комментариях — как сделать:
Подключил на синус оба канала и на выходе динамики с подключёнными кроками.Пока проходила калибровка (да быстро, но мне времени хватило), покрутил ручки, звуки из динамиков нечеловеческие, котан заорал и улетел под ваннен, я тем временем до низких добрался)))

Пока снимался сигнал, крутил переменный резистор на плате усилителя:
Эта линия показалась самой красивой, оставил так на оба канала:
(продолжение видимо следует, ещё моно усь не распакован 5w и двухканальный на tda7297).
| +118 |
8441
70
|
Самые обсуждаемые обзоры
| +18 |
1355
36
|
| +40 |
1821
33
|















Для справки
этот открывается без финляндии:
ohranatruda.ru/upload/iblock/e43/4294825518.pdf
Надеюсь ещё хуже не станет.ТВ был выключен кст40+ лет назад отец меня учил формировать выводы / выравнивать все радиодетали и располагать их, как минимум так, чтобы номиналы можно было увидеть с одной точки зрения. До сих пор придерживаюсь этого правила.
Доброе утро))Фото своей пайки не хотите на всеобщее? Будет к чему стремиться…А так-то особо и не чем похвастаться, то, что собирается куда то исчезает/отдается/итд )
И, кстати, я не про пайку )
Так-то у меня претензий нет вообще, в принципе )
Сразу видно профи.
По самому генератору: если у него двуполярное напряжение (есть генератор отрицательного), то зачем Вы в AC-режиме осциллограммы снимаете? Не исключено, что из-за этого и форма сигнала плавает.
1В размах сигнала на выходе генератора с центровкой, сразу на lin и rin, на выходе осциллографом смотрите поканально. Можете резюк какой на 4-8ом 4вт воткнуть, чтобы нагрузку дать.
Попробую сейчас с усилителем, спасибо:)
Чтобы не обгорало, включить паяльник через диммер. Туплю с утра :) А этим обгоревшим потыкать для очистки в карандаш для чистки утюга. Что касается типа жал, то это кому что нравится, я для пайки выводов использую bc3 — со скошенным пятачком 3 мм диаметром. А вот зачем вообще существует тип «скругленная иголка», я так и не понял. Припой на нем не держится, тепловой контакт отвратительный.Я скорее на сетевую мини-станцию решусь…
Станцию закинул в закладки, цена понравилась:)
на амбразуруC245 (или C210). Ничего не имею против, на T12/T85 отличные паяльники даже дешёвые. Но после Alientek T90B пайка стала намного приятнее ;)прогульщикбездельник был. Наверстываю))https://www.ozon.ru/product/quicko-payalnik-72-vt-keramicheskiy-nagrevatel-1904015744
Но вот с регулировкой и БП за 2к вполне порадовал… Побольше ватт накрутить и как напаять делов… В-)
То что у вас в закладке, требует мощного внешнего источника питания 24В/4А. Вы уверены, что вам всё это надо?
создайсобери прибор сам"Я так понимаю искажая треугольник, получают синус внутри микросхемы.
Мне непонятен момент на осциллограммах, почему обрезается и кто обрезает синус?
Куда подключена первая ножка ICL 8038
Можно сделать скан схемы применения по лучше?
Если память не изменяет, в этом узле ЦАП на резисторах.
Я, увы, так спалил на одном своём смарте выход на наушники, когда в схеме приёмника случилась аномалия и на вход схемы попало напряжение (
Отремонтировать генератор, думаю, было бы намного проще и дешевле… А то и вовсе заменить его полностью, если использовать типа такого конструктора.
Кружок юного радиолюбителя, продолжение! ))
Это тааак мииило, плюсанул)
В качестве отмывки лучше использовать изопропиловый спирт.
https://www.ozon.ru/product/payalnik-65-vt-2383284224
либо — вот это маленькое, но невероятно удобное чудо…
https://www.ozon.ru/product/elektricheskiy-payalnik-komplekt-t85-bc2-96w-instrumenty-dlya-remonta-svarochnaya-stantsiya-1075592794
Перевод в духе раннего алика))
Так что это всяко лучше, чем миллион разных штекерров (и блоков питания к ним) — каждый на своё напряжение и мощность.
Ну и сменные жала для таких паяльников, как правило, косвенного нагрева со всеми присущими им минусами.
Давайте всё же разделять паяльные станции и паяльники.
Как по мне, у них всё же разные ниши.
Грубо говоря, есть место для стационарного рабочего места — там станция будет уместна; нету такового места — паяльник наш выбор (ну или вариант мобильного рабочего места, с выездом к клиенту / на объект — там как раз USB + пауєрбанк очень удобен).
совершенно точно.
Если нет рабочего места, значит оно человеку не нужно, т.е. человек не занимается ремонтом электроники, это не является его хобби и т.д. Поэтому, ему достаточно обычного паяльника, для применения 1 раз в год.
Было б обидно купить в чипидипе за 6450 такое же, как на али.
х.з. — может, мне просто подделка попалась…
Да и дома — стрельнуло резко запаять — достал, быстро воткнул в шнур, запаял, убрал.
ссылка
косойдевчонкой и посохом… xDDИзопропил или бензин, как выше комментатор посоветовал зубную щетку или кисточку с подрезанной щетиной, и салфетка тканевая (мы пользуемся теми, что в рулоне). Я обычно наношу кисточкой тонкий слой спирта, потом прикладываю сверху салфетку на этот слой и еще раз промакиваю кисточкой смоченной в изопропиле место пайки и потом просто чищу кисточкой через салфетку. Салфетка впитает растворенный флюс и место пайки будет сухим и чистым.
Очень рекомендую и щеточку. Так же отмывку на которую я делал обзор, возможно у вас не продается, но вы посмотрите состав, может сможете подобрать что то похожее.
Про ремонт Dell интересное)) сам помню в гостях у девушки был как-то, ноутбук (овощной Sony Vaio на амд, до сих пор в строю, подлец) бац и перестал включаться, отнесли местному мастеру (родственник) в соседней комнате, он «оставьте, через 30 мин заберите приходите»… За ремонт пачку «кэптн блэк вишневый» и всё)) «мультик поменял, ерунда, ломайте ещё, приносите))»… Я тогда про пайки, и «мультики» и не задумывался, решил что чувак вообще шарит на уровне,
вот бы тоже так))долго учился наверно))Эх, жаль не приложено видео со звуком, испугавшим кота. Так и не узнаем теперь.
Спасибо за оценку:)
Там не низкие, высокие частоты парень не оценил...=/ вряд ли их я то слышал полностью, не говоря уж про аудиозапись… Вообще звуки генератор выдаёт чумовые. Микшировать не умею, а то каверов наделал бы точно или не каверов..
Звуки похожи на мелодии из приставочных игр детства (NES, Sega)?
Многое не требуется — лишь противофазное плавное гашение одной линии с нарастанием другой одновременно (вроде как получается равный суммарный световой ппоток).
Провода три жилы, в каждой «капле» сдвоенный светодиод, разнонаправленной полярности.
И сделать что-то своими руками, опять же навыки пайки (как у автора обзора).